今天小編為大家介紹的是——電極箔生產用水處理系統
電極箔生產用水處理系統,其所述水管穿過保溫箱,且在保溫箱內部的水管呈折疊狀設置,所述保溫箱的側壁與底端均安裝有進氣支管,所述進氣支管的進氣口通過管道與引風機的出氣口連通,所述冷熱制造箱內部安裝有隔熱板,所述隔熱板的上端和下端分別為制冷腔和制熱腔,所述制冷腔和制熱腔的出氣口通過分別均與引風機的進氣口連通,所述制冷腔和制熱腔的出氣口處分別安裝有第二電磁閥和第三電磁閥,所述制冷腔和制熱腔進氣口通過管道均與保溫箱上端的出氣管連通;該電極箔生產用水處理系統具有節能、高效、一器兩用等優點,適合大規模推廣。

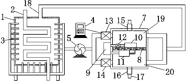
1.一種電極箔生產用水處理系統,包括保溫箱(1)、水管(2)、PLC控制器(4)、引風機(5)和冷熱制造箱(7),其特征在于:所述水管(2)穿過保溫箱(1),且在保溫箱(1)內部的水管(2)呈折疊狀設置,所述保溫箱(1)的側壁與底端均安裝有進氣支管(3),所述進氣支管(3)的進氣口通過管道與引風機(5)的出氣口連通,所述冷熱制造箱(7)內部安裝有隔熱板(8),所述隔熱板(8)的上端和下端分別為制冷腔(19)和制熱腔(20),所述隔熱板(8)的上端和下端分別安裝有蒸發器(10)和冷凝器(11),所述冷熱制造箱(7)的外壁安裝有壓縮機(9),所述壓縮機(9)通過管道分別與蒸發器(10)和冷凝器(11)連通,所述蒸發器(10)和冷凝器(11)通過毛細管連通,所述壓縮機(9)與蒸發器(10)之間的管道上安裝有電磁閥(12),所述制冷腔(19)和制熱腔(20)的出氣口通過分別均與引風機(5)的進氣口連通,所述制冷腔(19)和制熱腔(20)的出氣口處分別安裝有第二電磁閥(13)和第三電磁閥(14),所述制冷腔(19)和制熱腔(20)進氣口通過管道均與保溫箱(1)上端的出氣管(18)連通,所述引風機(5)、壓縮機(9)、電磁閥(12)、第二電磁閥(13)和第三電磁閥(14)均與PLC控制器(4)電性連接。
2.根據權利要求1所述的一種電極箔生產用水處理系統,其特征在于:所述制冷腔(19)和制熱腔(20)的上端和下端分別安裝有上出氣管(15)和下出氣管(16),所述上出氣管(15)和下出氣管(16)的出氣口處均塞有橡皮塞(17)。
3.根據權利要求1所述的一種電極箔生產用水處理系統,其特征在于:所述進氣支管(3)至少設有三十個,且進氣支管(3)均勻分布在保溫箱(1)的側壁與底端。
4.根據權利要求1所述的一種電極箔生產用水處理系統,其特征在于:所述保溫箱(1)的外壁噴涂有陶瓷隔熱層(6)。
電極箔是鋁電解電容器制造的關鍵原材料。由于電子產業的迅速發展,尤其是通信產品、計算機、家電等整機產品市場的急劇擴大,對鋁電極箔產業的發展起了推波助瀾的作用。同時由于鋁電解電容器的小型化、高性能化、片式化的要求越來越迫切,對電極箔的制造業也提出了更高的技術和質量要求。目前,在電極箔生產中,自來水經過凈化池處理供給制造純水,在冬季使用時,溫度在過低時,對設備容易產生結冰堵塞及膜的元件造成損壞,影響產水率,在夏季水溫過高時對電極箔生產工作效率有一定的影響;傳統的電極箔生產用水處理系統在處理純水的效率低、耗能高,因此傳統的電極箔生產用水處理系統需要改進。
實用新型內容
本實用新型的目的在于提供一種電極箔生產用水處理系統,以解決上述背景技術中提出的問題。
為實現上述目的,本實用新型提供如下技術方案:一種電極箔生產用水處理系統,包括保溫箱、水管、PLC控制器、引風機和冷熱制造箱,其所述水管穿過保溫箱,且在保溫箱內部的水管呈折疊狀設置,所述保溫箱的側壁與底端均安裝有進氣支管,所述進氣支管的進氣口通過管道與引風機的出氣口連通,所述冷熱制造箱內部安裝有隔熱板,所述隔熱板的上端和下端分別為制冷腔和制熱腔,所述隔熱板的上端和下端分別安裝有蒸發器和冷凝器,所述冷熱制造箱的外壁安裝有壓縮機,所述壓縮機通過管道分別與蒸發器和冷凝器連通,所述蒸發器和冷凝器通過毛細管連通,所述壓縮機與蒸發器之間的管道上安裝有電磁閥,所述制冷腔和制熱腔的出氣口通過分別均與引風機的進氣口連通,所述制冷腔和制熱腔的出氣口處分別安裝有第二電磁閥和第三電磁閥,所述制冷腔和制熱腔進氣口通過管道均與保溫箱上端的出氣管連通,所述引風機、壓縮機、電磁閥、第二電磁閥和第三電磁閥均與PLC控制器電性連接。
優選的,所述制冷腔和制熱腔的上端和下端分別安裝有上出氣管和下出氣管,所述上出氣管和下出氣管的出氣口處均塞有橡皮塞。
優選的,所述進氣支管至少設有三十個,且進氣支管均勻分布在保溫箱的側壁與底端。
優選的,所述保溫箱的外壁噴涂有陶瓷隔熱層。
與現有技術相比,本實用新型的有益效果是:該電極箔生產用水處理系統,可對電極箔生產用水進行冷熱處理,節能環保,一器兩用;保溫箱內部的水管呈折疊狀設置,提高了純水加熱或冷卻的效率;因此該電極箔生產用水處理系統具有節能、高效、一器兩用等優點,適合大規模推廣。

污水處理設備聯系方式:
銷售熱線:010-8022-5898
手機號碼:186-1009-4262





