今天為大家介紹的是——自含氯化鈣的廢水中制備氯化鈣的裝置
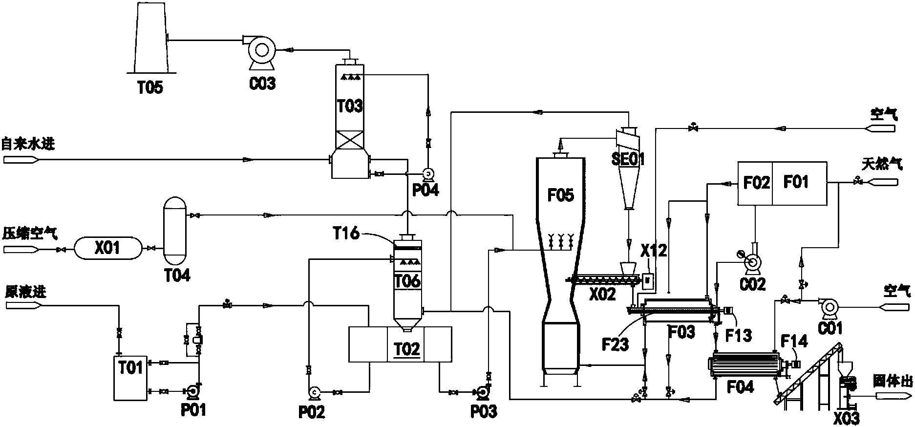
自含氯化鈣的污水中制備氯化鈣的裝置,包括霧化器、濕法除塵器、噴霧干燥塔,旋風分離器、干燥設備、熱交換設備及尾氣處理裝置;干燥設備通過管道分別連接燃燒裝置、熱交換設備及返料機,返料機與噴霧干燥塔連通;熱交換設備分別連接霧化器及干燥設備;從外部通入的冷空氣在熱交換設備中對自干燥設備輸送至熱交換設備中氯化鈣固體進行熱交換并生成熱空氣將熱空氣對霧化器中呈霧化狀態的氯化鈣液滴加熱;燃燒裝置還通過管道將熱空氣輸送至噴霧干燥塔的底部。在本發明中,簡化了對在生產環氧丙烷所產生的廢水中提取氯化鈣的步驟,并提高了生產效率,同時比較大限度的提高了熱能的利用率,降低了提取氯化鈣的成本。

1.自含氯化鈣的污水中制備氯化鈣的裝置,其特征在于,包括:霧化器、與霧化器連接的濕法除塵器,所述濕法除塵器通過管道連接噴霧干燥塔,所述噴霧干燥塔通過管道連接旋風分離器、干燥設備及熱交換設備,所述旋風分離器通過管道連接返料機與霧化器;所述干燥設備通過管道分別連接燃燒裝置、熱交換設備及返料機,所述返料機通過管道與噴霧干燥塔連通,以及與霧化器頂部連接的尾氣處理裝置;所述熱交換設備通過管道分別連接霧化器及干燥設備;從外部通入的冷空氣在熱交換設備中對自干燥設備輸送至熱交換設備中氯化鈣固體進行熱交換并生成熱空氣,并通過管道將所述熱空氣輸送至霧化器中,以對霧化器中形成的呈霧化狀態的氯化鈣液滴進行加熱;所述燃燒裝置還通過管道將熱空氣輸送至噴霧干燥塔的底部。
2.根據權利要求1所述的自含氯化鈣的污水中制備氯化鈣的裝置,其特征在于,所述燃燒裝置包括一燃室與二燃室,所述二燃室通過燃燒所形成的熱氣體通過管道輸送至熱交換設備及霧化器,并通過尾氣引風機將二燃室所產生的尾氣通過管道輸送至干燥設備;所述熱交換設備與二燃室通過兩條相互匯合的管道將熱空氣輸送至霧化器中,以對霧化器中形成的呈霧化狀態的氯化鈣液滴進行加熱。
3.根據權利要求1所述的自含氯化鈣的污水中制備氯化鈣的裝置,其特征在于,所述尾氣處理裝置包括依次連接的吸收塔、水洗泵、引風機與煙囪;所述吸收塔的頂部設置若干連接水洗泵的噴頭。
4.根據權利要求1所述的自含氯化鈣的污水中制備氯化鈣的裝置,其特征在于,還包括與噴霧干燥塔連接的壓縮空氣系統,所述空氣壓縮系統包括空氣壓縮機及儲氣罐,所述儲氣管通過管道接入噴霧干燥塔。
5.根據權利要求1所述的自含氯化鈣的污水中制備氯化鈣的裝置,其特征在于,所述干燥設備包括水平設置的輸料軸、電機以及部分包覆輸料軸的干燥筒,所述輸料軸的兩端分別軸向延伸出干燥筒,輸料軸的一端通過管道與返料機連接,輸料軸的另一端通過管道連接熱交換設備。
6.根據權利要求1所述的自含氯化鈣的污水中制備氯化鈣的裝置,其特征在于,所述燃燒裝置通入干燥設備中的熱空氣的溫度為280℃至320℃。
7.根據權利要求1所述的自含氯化鈣的污水中制備氯化鈣的裝置,其特征在于,還包括卸料機構,所述卸料機構包括傳送帶、接料斗、輸料筒、出料斗以及用于開閉出料斗的啟閉機構,所述啟閉機構包括氣缸、兩個活動連接在出料斗外壁的爪部,所述兩個爪部分別連接氣缸的兩端,以通過氣缸的延伸或者縮短驅動兩個爪部的打開或者閉合。
8.根據權利要求1所述的自含氯化鈣的污水中制備氯化鈣的裝置,其特征在于,所述霧化器內置過濾網,所述過濾網中填充改性劑。
9.根據權利要求8所述的自含氯化鈣的污水中制備氯化鈣的裝置,其特征在于,所述改性劑包括活性炭、超細氫氧化鎂或者干粉脫酸劑。
環氧丙烷是重要的有機化工原料,主要用于生產環氧樹脂、玻璃鋼、電絕緣材料、表面活性劑、醫藥、農藥、涂料、離子交換樹脂、增塑劑、氯醇橡膠。目前環氧丙烷主流的工業生產方法為氯醇化法,其工藝路線如下所示:
采用氯醇化法制備環氧丙烷的過程中必須使用氫氧化鈣(Ca(OH)2)作為皂化劑進行皂化反應。在皂化反應中不可避免的副反應是環氧丙烷在堿性環境中水解比較終生成甘油,因此皂化反應會產生大量的含甘油、羥基基團和少量有機含氯化合物的高鹽度廢水。該廢水中鹽含量:2.5~24wt%,COD含量:900~5000mg/L。由此可見,在生產環氧丙烷過程中所產生的廢水具有溫度高、含鹽量高、PH值高、有機含氯化合物含量高的特點。
廢水中的游離的氯離子會與游離的鈣離子結合形成氯化鈣。無水氯化鈣或者二水氯化鈣均為重要的工業原料,并主要用于制備融雪劑、冷凍劑、除濕劑、防塵劑等工業產品。因此有必要對在生產環氧丙烷的過程中所產生的含有氯化鈣的廢水中的氯化鈣進行提取。
中國專利CN1673104A公開了以下技術方案:利用多效蒸發回收環氧丙烷皂化廢水中的氯化鈣并同時回用冷凝水,該法投資較大,能耗高,處理成本很大。中國專利CN101337745A提供一種能夠處理和利用皂化廢水中的氯化鈣的方法,其主要利用碳酸氫鈉與氯化鈣反應,生成碳酸氫鈣與氯化鈉;碳酸氫鈣熱分解生成碳酸鈣沉淀、水、二氧化碳;廢水中的氫氧化鈣與碳酸氫鈣熱分解產生的CO2反應,生成碳酸鈣沉淀和水,因此該方法成本太高。同時,中國發明專利CN101481190A還公開了以下技術方案:采用氣浮、防結晶、陶瓷膜過濾、熱交換、電滲析濃縮、蒸發回收等工藝,其核心是新型膜法處理技術將皂化廢水鹽與水分離。顯然,該法工藝流程及設備又過于復雜。
發明內容
本發明的目的在于公開一種自含氯化鈣的污水中制備氯化鈣的裝置,用以簡化對在生產環氧丙烷所產生的廢水中提取氯化鈣的步驟,并降低提取氯化鈣的成本,并提高生產效率。
為實現上述發明目的,本發明提供了一種自含氯化鈣的污水中制備氯化鈣的裝置,包括:霧化器、與霧化器連接的濕法除塵器,所述濕法除塵器通過管道連接噴霧干燥塔,所述噴霧干燥塔通過管道連接旋風分離器、干燥設備及熱交換設備,所述旋風分離器通過管道連接返料機與霧化器;所述干燥設備通過管道分別連接燃燒裝置、熱交換設備及返料機,所述返料機通過管道與噴霧干燥塔連通,以及與霧化器頂部連接的尾氣處理裝置;所述熱交換設備通過管道分別連接霧化器及干燥設備;從外部通入的冷空氣在熱交換設備中對自干燥設備輸送至熱交換設備中氯化鈣固體進行熱交換并生成熱空氣,并通過管道將所述熱空氣輸送至霧化器中,以對霧化器中形成的呈霧化狀態的氯化鈣液滴進行加熱;所述燃燒裝置還通過管道將熱空氣輸送至噴霧干燥塔的底部。
作為本發明的進一步改進,所述燃燒裝置包括一燃室與二燃室,所述二燃室通過燃燒所形成的熱氣體通過管道輸送至熱交換設備及霧化器,并通過尾氣引風機將二燃室所產生的尾氣通過管道輸送至干燥設備;所述熱交換設備與二燃室通過兩條相互匯合的管道將熱空氣輸送至霧化器中,以對霧化器中形成的呈霧化狀態的氯化鈣液滴進行加熱。
作為本發明的進一步改進,所述尾氣處理裝置包括依次連接的吸收塔、水洗泵、引風機與煙囪;所述吸收塔的頂部設置若干連接水洗泵的噴頭。
作為本發明的進一步改進,還包括與噴霧干燥塔連接的壓縮空氣系統,所述空氣壓縮系統包括空氣壓縮機及儲氣罐,所述儲氣管通過管道接入噴霧干燥塔。
作為本發明的進一步改進,所述干燥設備包括水平設置的輸料軸、電機以及部分包覆輸料軸的干燥筒,所述輸料軸的兩端分別軸向延伸出干燥筒,輸料軸的一端通過管道與返料機連接,輸料軸的另一端通過管道連接熱交換設備。
作為本發明的進一步改進,所述燃燒裝置通入干燥設備中的熱空氣的溫度為280℃至320℃。
作為本發明的進一步改進,還包括卸料機構,所述卸料機構包括傳送帶、接料斗、輸料筒、出料斗以及用于開閉出料斗的啟閉機構,所述啟閉機構包括氣缸、兩個活動連接在出料斗外壁的爪部,所述兩個爪部分別連接氣缸的兩端,以通過氣缸的延伸或者縮短驅動兩個爪部的打開或者閉合。
作為本發明的進一步改進,所述霧化器內置過濾網,所述過濾網中填充改性劑。
作為本發明的進一步改進,所述改性劑包括活性炭、超細氫氧化鎂或者干粉脫酸劑。
與現有技術相比,本發明的有益效果是:在本發明中,簡化了對在生產環氧丙烷所產生的廢水中提取氯化鈣的步驟,并提高了生產效率,同時比較大限度的提高了熱能的利用率,降低了提取氯化鈣的成本。

污水處理設備聯系方式:
銷售熱線:010-8022-5898
手機號碼:186-1009-4262





